Singapore Basket Filter Solution for Municipal Sludge Treatment
In municipal wastewater treatment, sludge often contains a high volume of solid impurities, which can easily cause pipe blockages and equipment wear, reducing operational efficiency and increasing maintenance costs. For treatment plants that require continuous operation, achieving stable and efficient filtration while minimizing maintenance poses a key challenge.
A Singapore-based client faced exactly these issues. Their existing filtration system frequently clogged, and valve sealing was unreliable, leading to prolonged downtime and heavy maintenance demands. The client needed a reliable filtration solution capable of adapting to sludge characteristics, improving automation, and reducing manual intervention.
Problem Analysis:
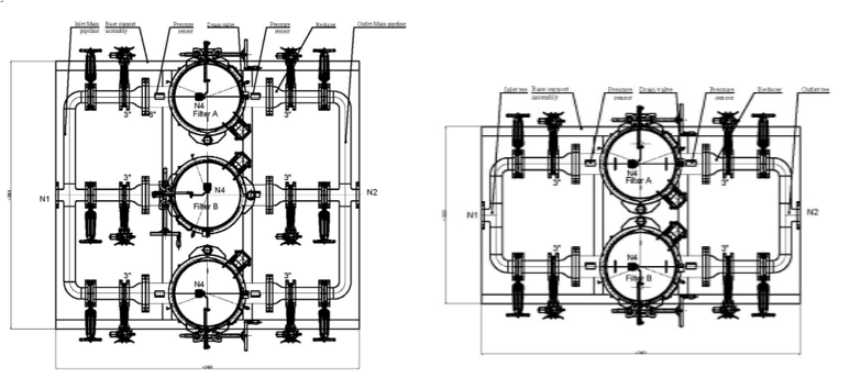
The client initially requested two basket filter units. However, traditional butterfly valves showed poor sealing performance in sludge applications, leading to leakage issues. Frequent cleaning of the filters was required, and the conventional bolted flange design made the process time-consuming and labor-intensive. Additionally, the client needed flow regulation capability, which the original setup lacked.

Solution:
We provided a targeted and optimized system design:
- Valve Upgrade: Replaced butterfly valves with knife gate valves, offering superior sealing, abrasion resistance, and longer service life.
- Filter Optimization:
- Both filter units constructed from SS304 stainless steel for corrosion resistance.
- Quick-open clamp design replaced traditional bolts, enabling faster and easier access.
- First unit configured as 1 duty + 1 standby with 15mm screen for coarse filtration.
- Second unit configured as 1 duty + 2 standby with 8mm screen for fine filtration.
- Piping Adaptation: Unified piping and valve specifications to 3 inches, while maintaining 6-inch filter inlets/outlets for flow compatibility.
- Intelligent Flow Control: Added an electric knife gate valve as a control valve, integrated with a smart actuator capable of receiving 4–20mA signals from the PLC. This enables precise flow control within 4–10 m³/h via PID adjustment.
- Skid-Mounted Integration: All equipment was pre-assembled on a single skid for easy transport and installation. The PLC control cabinet, with IP55 rating, ensures reliable performance in humid and dusty environments.

Client Feedback:
The client highly appreciated the solution, confirming that the optimized system effectively resolved clogging and leakage issues. Intelligent controls significantly reduced manual operation, while the quick-open design and knife gate valves cut maintenance time and cost, enhancing overall operational continuity. The client stated: "This system is reliable and efficient, helping us achieve a higher level of automation and stability."
Conclusion:
Municipal sludge treatment is a complex yet critical task. Through customized design and intelligent control, we deliver efficient and reliable solutions. This collaboration not only addressed the Singapore client’s challenges but also serves as a valuable reference for similar applications. We remain committed to innovation and creating greater value for our customers.
If you are facing similar challenges, feel free to contact us – we will provide a customized solution tailored to your needs!